一、技术背景
陆丰市新澳良种奶牛养殖有限公司(燕塘乳业下属企业) 成立于 2014 年 7 月 30 日,总投资超 1 亿元,占地 675 亩,设计养殖规模 2200头,存栏 2200头,年产优质生鲜乳超 1.1 万吨,2024年成母牛年均单产达 9.85 吨。公司采用种养结合、沼气生产、多级生化处理等技术,构建清洁生产与资源 循环利用相融合的生态养殖模式,实现粪污的无害化、减量化、资源化利用。牧场与能源公司合作,无需设备投入及运 营维护成本,规避了技术风险。
二、适宜区域
适用于南方地区,特别是广东、广西、福建、海南等省份,气候条件有利于微生物发酵和沼气产生。建议应用于总 存栏在 2000头以上的奶牛养殖场,以实现综合效益覆盖设备投入的经济目标。
三、技术内容
(一) 多级分离技术
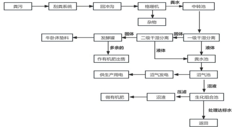
1.源头减量与分类收集。牛舍粪污和污水通过自动刮粪
板等设备经专用管道集中汇入粪污池,实现雨污分流,减少污水量与污染物浓度,降低处理系统负荷。2.固液分离环节。牛粪含水率一般在 80%—90%,通过
螺旋挤压式固液分离机等设备进行固液分离,使固体部分含水率降至 60%—70%用于后续高温发酵,液体部分集中后进行微生物发酵和多级生化处理。1.能源化利用——沼气发电。粪污经固液分离后液体部 分通过厌氧发酵产生沼气,用于牧场发电,实现“粪污—沼
气—能源”循环利用,提高养殖收益。垫料化利用——回填卧床。固体粪污或沼渣经 65℃以上高温发酵无害化处理,杀灭病原体后用作卧床垫料。具有成本低、舒适性高(优于沙土、稻壳)、设备磨损小等优势, 解决了垫料紧缺问题,降低了养殖投入。
3.肥料化利用——有机肥生产。过剩固体粪污或沼渣通 过堆肥技术转化为有机肥,发酵后的沼液经多级生化处理达标后可用于饲草的灌溉,减少化肥使用的同时,还有显著的 节水、省工优势,形成“粪污—肥料—饲草”闭环,实现种 养结合。
(三)处理及利用工艺
自动刮粪系统每小时将粪污刮入回冲沟,中转池回冲泵每 10 分钟抽水回冲,经格栅分离杂物后进入中转池。
中转池内的粪污由立式污水泥浆泵输送至一级干湿分离机,经过分离后粪液流入粪水池中,粪渣落入二级挤压机中。粪渣经二级挤压机挤压后干物质含量达到 45%以上,挤压出来的粪渣通过输送管道进入发酵罐(≥60m³),粪液流 入粪水池中。
粪渣在 68—70℃高温条件下持续发酵 24 小时,灭活有害微生物及植物种子后被输送到罐体外储存,既可作为奶牛卧床的垫料,也可作为有机肥的生产原料。
粪水池中的粪水由泵输送至 10000m³覆膜沼气池中,粪水可在内贮存约一个月,经充分发酵后产生的沼气用于发电; 发酵后的沼液进入生化组合池内,经过调节池→浮选系统→ 两级AO系统→C-BAF池混凝絮凝系统→消毒清水池→氧化塘→灌溉返田,剩余沼液经过沼液浓缩池→叠螺机→沼渣→ 作有机肥施用。
四、关键点控制
(一)实施 24 小时监控,确保沼气池的安全。
(二)牧场与能源公司合作沼气发电,电力并网使用, 牧场通过手机APP 监控发电,提升管理效率。
(三)场内配套约 500 亩土地,用于种植饲草、果树等经济作物,实现沼渣肥料和处理后达标后水的全部消纳。
五、应用效果
(一)经济效益
1.沼气发电:2024年累计沼气发电量超过 115.1万度, 电费成本节省约 23万元。
表1 2024 年每月实际沼气发电量统计表
|
月份 |
沼气发电量(kW•h) |
|
1 月份 |
97999.2 |
|
2 月份 |
91551.2 |
|
3 月份 |
96900.8 |
|
4 月份 |
120483.2 |
|
5 月份 |
102900.8 |
|
6 月份 |
83056 |
|
7 月份 |
45525.6 |
|
8 月份 |
97812 |
|
9 月份 |
93776.4 |
|
10 月份 |
107977.2 |
|
11 月份 |
98058 |
|
12 月份 |
115723.2 |
|
合计 |
1151763.6 |
2.垫料替代:牧场原使用稻壳作为卧床垫料,通过使用高温发酵处理过的固体粪污回填卧床,2024 年较 2023 年节省垫料费用约 45 万元。
表2 2023—2024 年各月稻壳领用费用对比图(单位:万元)
|
月份 |
2023 年 |
2024 年 |
增减额 |
同比 |
|
1 月 |
9.10 |
2.57 |
-6.53 |
-71.80% |
|
2 月 |
7.04 |
1.44 |
-5.60 |
-79.57% |
|
3 月 |
5.04 |
1.12 |
-3.92 |
-77.71% |
|
4 月 |
12.51 |
2.38 |
-10.13 |
-81.01% |
|
5 月 |
6.59 |
1.91 |
-4.68 |
-70.99% |
|
6 月 |
9.10 |
4.31 |
-4.80 |
-52.69% |
|
7 月 |
10.73 |
2.09 |
-8.64 |
80.53% |
|
8 月 |
16.08 |
14.08 |
-2.00 |
-12.44% |
|
9 月 |
11.96 |
12.21 |
0.25 |
2.08% |
|
10 月 |
11.19 |
10.55 |
-0.64 |
-5.74% |
|
11 月 |
4.48 |
5.12 |
0.64 |
14.32% |
|
12 月 |
4.41 |
5.29 |
0.88 |
20.01% |
|
合计 |
108.23 |
63.06 |
-45.17 |
-41.74% |
(二)社会效益
牧场通过粪污的资源化利用,使产生的废物得到有效地处理,对周边环境无负面影响,实现绿色发展。
1.粪污处理无外泄,环境友好,保障周边生态安全。
2.有机肥用于场内的牧草、果树、番薯等作物施肥,减少化肥的使用及种植成本,避免土地过度使用化肥导致的板结,促进农业绿色发展。
附件

图 1粪水处理及资源化利用流程图

图 2垫料生产车间

图 3沼气发电机组与运行监控软件
蒙公网安备15040402000150号